MT/T 593.3-2011 人工凍土物理力學性能試驗 第3部分:人工凍土靜水壓力下固結 試驗方法
- 發表時間:2022-10-04
- 來源:共立消防
- 人氣:
1 范圍
MT/T 593的本部分規定了人工凍土在靜水壓力下固結試驗所需的試驗用儀器、設備,試樣,基本要求,試驗步驟和結果計算。
本部分適用于測定在恒定靜水壓力和軸向排氣下凍土的固結程度與時間的關系,計算凍土的三維固結度及主固結點。
2 規范性引用文件
下列文件中的條款通過MT/T 593的本部分的引用而成為本部分的條款。凡是注日期的引用文件,其隨后所有的修改單(不包括勘誤的內容)或修訂版均不適用于本部分,然而,鼓勵根據本部分達成協議的各方研究是否可使用這些文件的最新版本。凡是不注日期的引用文件,其最新版本適用于本部分。
GB/T50123-1999 土工試驗方法標準
MT/T 593.1 人工凍土物理力學試驗 第1部分:人工凍土試驗取樣及試樣制備方法
3 術語和定義
下列術語和定義適用于本標準。
3.1
凍土靜水壓力下固結 consolidation under hydrostatic pressure for frozen soil
指在某一恒定靜水壓力作用下凍土試樣隨時間延長而體積縮小的試驗過程。
3.2
凍土三維固結度 degree of three dimensional consolidation for frozen soil
指在某一恒定靜水壓力作用下凍土試樣在任意時間t的體積縮小量Svt與最終體積縮小量Sv之比值。
4 試驗用儀器、設備
4.1 負溫三軸固結儀(見圖1):固結靜水壓力范圍:0 MPa ~6MPa(土層深度不大于300m)和0 MPa ~12 MPa(土層深度不大于700m),其波動度:±10kPa。體積變換量測系統分值為1mm3。
4.2 水銀溫度計(二等標準),溫度傳感器量程:-40℃~+40℃,精度0.2℃。
5 試樣
5.1 采用負溫原狀土試樣和負溫重塑土試樣。制備方法按MT/T 593.1中6.2.2和6.2.3的規定進行。
5.2 數量:每種圍壓2個。
6 基本要求
6.1 固結靜水壓力按0.013 H確定,其中H為土樣所處層位深度(單位:m)。
6.2 壓力室排氣管暢通,靜水壓力系統無漏液現象。
6.3 試驗溫度為-15℃~-1℃內的某一溫度時,其波動度不大于±0.2℃,試驗溫度為-15℃以下的某一試驗溫度時,其波動度不大于±0.3℃。

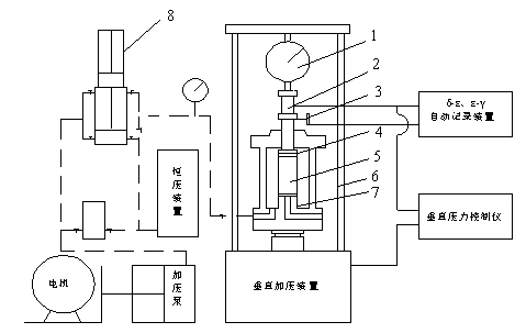
圖1 負溫三軸固結儀示意圖
1—荷重測力環;2— 荷重傳感器;3— 位移傳感器;4— 乳膠膜;5— 試樣;6— 壓力室;7— 不凍液;8— 體變測量儀
7 試驗步驟
7.1 在儀器的試樣底座上順序加放透水石、濾紙、凍土試樣、濾紙、透水石及加壓帽。
7.2 用乳膠膜套、橡皮圈將上述透水石、凍土試樣密封固定在試樣底座及加壓帽之間,使上加壓活塞桿頂住加壓帽,并上下同軸對齊。
7.3 密封安裝固結儀壓力室,并充滿不凍液。
7.4 接通體變測量儀,連接并開啟記錄系統。
7.5 啟動加壓泵通過體變儀向三軸壓力室供液增壓并保持所需壓力。
7.6 連續記錄時間t及對應的三軸壓力室進液量△V,直至進液增量趨于零時結束。
7.7 關掉加壓泵并卸去三軸壓力室壓力,讓不凍液回到集液罐中。
8 計算及圖表
8.1 按GB/T50123-1999中14.1.16的規定,將圖中試樣軸向變形d換算為本試驗的△V,繪制△V-及對應的半對數坐標下的體變曲線。
8.2 將計算結果填入附錄A表內。
以上為標準部分內容,如需看標準全文,請到相關授權網站購買標準正版。
-
IG541混合氣體滅火系統
IG541混合氣體滅火系統:IG-541滅火系統采用的IG-541混合氣體滅火劑是由大氣層中的氮氣(N2)、氬氣(Ar)和二氧化碳(CO2)三種氣體分別以52%、40%、8%的比例混合而成的一種滅火劑 -
二氧化碳氣體滅火系統
二氧化碳氣體滅火系統:二氧化碳氣體滅火系統由瓶架、滅火劑瓶組、泄漏檢測裝置、容器閥、金屬軟管、單向閥(滅火劑管)、集流管、安全泄漏裝置、選擇閥、信號反饋裝置、滅火劑輸送管、噴嘴、驅動氣體瓶組、電磁驅動 -
七氟丙烷滅火系統
七氟丙烷(HFC—227ea)滅火系統是一種高效能的滅火設備,其滅火劑HFC—ea是一種無色、無味、低毒性、絕緣性好、無二次污染的氣體,對大氣臭氧層的耗損潛能值(ODP)為零,是鹵代烷1211、130 -
手提式干粉滅火器
手提式干粉滅火器適滅火時,可手提或肩扛滅火器快速奔赴火場,在距燃燒處5米左右,放下滅火器。如在室外,應選擇在上風方向噴射。使用的干粉滅火器若是外掛式儲壓式的,操作者應一手緊握噴槍、另一手提起儲氣瓶上的


